Contraste Interférenciel Nomarski  pour diaphot 300


J'ai eu la chance d'acheter d'occasion  un microscope inversé Nikon diaphot 300 équippé du contraste d'Hoffman.


J'aimerais le complèter pour le contraste interférenciel différentiel Nomarski.

Ce microscope date des années 1990 et de la fin des optiques en 160, avec la série autocorrigée en 160 de Nikon CF.


D'après les  documents vus sur le WEB pour cet appareil,
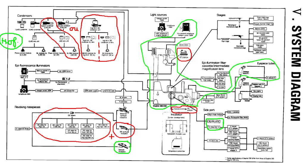
et le tableau du système ci contre,
le CID sur cet inversé  nécessite 
4 ensemble de pièces !
 ( en rouge sur le diagramme )

diaphot système

1) -
condenseur avec places et
prismes CI

(2 différents modèles de condenseurs possibles
3 prismes NL NM NH )
condenseur SLWDprisme

2) - 

tourelle avec places pour prismes et 

prismes parmi existants:

10x
20x
40x
60x
( ou 40x, 60x 100x huile )

tourelle CI diaphot 300prisme 60x
3) - polariseur polariseur
4) -analyseur analyseur

Mais les prix sont élevés mème en occasion sur Ebay pour ce matériel agé de 20 à 30 ans et plus disponible en neuf car remplacé par les gammes avec optiques à l'infini depuis les années 2000.

Voici des prix affichés sur quelques annonces visibles en mars 2016:

- condenseur avec 3 ph et 1 CI                1250$  
                        ou condenseur HighNA 1000$
problème: dans les 2 cas vus, les condenseurs semblent sans leur lentille qu'il faut trouver par ailleurs...

- Tourelle + 3 prismes                            2200$

- polariseur                                                400$

- analyseur                                               ? pas encore vu   

Le total est donc entre 3 et 4000$ . C'est une somme!

Surtout, il sera difficile d'obtenir l'ensemble du matériel simultanément...

Les 2 derniers composants peuvent ne pas être d'origine . Je peux facilement bricoler des supports pour polarisant linéaire. 
Le plus dur est la tourelle avec prismes. Serait ce remplaçable par des prismes pour CI épiscopique dans certaines circonstances?

Ce CI pour ce microscope sera difficile à trouver à prix abordable, mais voila un nouveau challenge !

Etant bien équipé en matériel Olympus de la série BH2, il aurait été logique de complèter ce matériel en 160 Olympus pour un microscope inversé et le modèle IMT2 aurait pu être doté du CI.
Mais les circonstances m'orientent vers Nikon et les optiques CF en 160, c'est aussi un autre matériel à découvrir...

          Daniel NARDIN
Mars 2016